煤矿副立井井筒及井下敷设电力监控通讯光缆安全技术措施
时间:2022-02-10 19:50 来源:互联网 作者: 点击:次
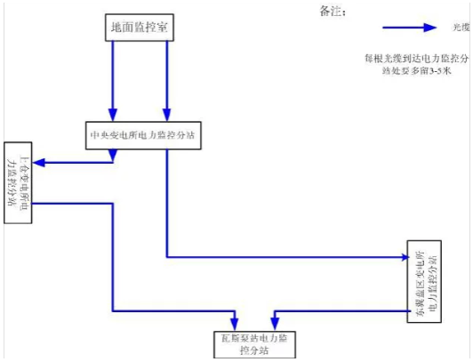
| 副立井井筒、井下大巷敷设电力监控通讯光缆安全技术措施 根据矿上的要求需对井下各变电所高压开关安装监控装置,需要重新敷设两趟专用光缆,为保证光缆敷设的施工质量和施工安全,特制定本安全技术措施。 一、施工时间:调度会上做计划 二、施工组织及地点 总负责人: 安全负责人: 施工负责人: 技术负责人: 在井筒敷设光缆需进行两次,第一次将光缆在井筒内敷设完毕,并简单固定,第二次将光缆在井筒内用电缆卡进行永久固定。 三、施工方法 由于电缆及光缆质量较轻,决定采用人工方法在副井井筒和大巷中敷设方案,具体方法为: 1、将准备好所要敷设的光缆放到托绳架上,将其放置在副井井口西侧,将所需下放光缆穿入井口西侧的穿墙孔放置到副井井口。 2、施工前施工人员要穿戴好雨衣、戴好安全带、及拿好对讲机。 3、将小罐停在井口(在绞车房深度显示器显示-10米的位置),施工人员在小罐顶部选好位置并站好,系好保险带并系于可靠处,施工人员拿好光缆,用对讲机与井口的施工人员联系,井口施工人员与副井提升机司机联系小罐下放,小罐运行速度为0.3m/s,运行过程中两名施工人员负责放线、一名施工人员负责用对讲机联系停车及发送 指令。 4、下放时施工人员根据下降速度合适放线,并每隔20m将光缆简单稳固,并确保不影响罐笼的运行和光缆的下放,下放至到副井底管子道后,施工人员将光缆通过管子道放置到中央变电所,并留下足够的余量。 5、将光缆放置到中央变电所后施工人员重新到井口乘坐罐笼下放,下放过程中罐笼运行速度为0.3m/s,运行过程中罐笼上的施工负责人用对讲机与井口施工负责人联系,每到井筒内的电缆卡处及时与井口联系停车,然后将光缆固定到电缆卡处,直至将光缆固定到管子道处。 6、井筒内电缆敷设完毕后将光缆沿管子道布置好并将光缆沿变电所电缆沟接进中央变电所并与高压开关接好。 7、在中央变电所工作完毕后,由中央变电所向大巷进行光缆敷设。具体施工顺序见附图。 三、安全技术措施 1、施工前施工负责人要组织所有参加施工人员认真学习施工方案,了解施工方法和安全注意事项,树立牢固安全意识。 2、施工人员要保持安全第一的思想,在安全位置,做安全工作,服从指挥,严禁“三违”现象的出现。 3、施工前现场负责人要明确各施工人员的职责,做到专人专职,统一指挥。 4、副井口周围20米范围内严禁烟火,作业人员严禁在副井口 房吸烟、打手机。 5、作业人员必须穿戴井下工作服、安全帽等劳动保护用品,扎紧袖口,集中精力,谨慎操作。 6、罐笼上方施工人员及其他登高作业人员必须佩戴安全保险带,使用保险带前要仔细检查,无任何问题后方可使用,安全带须系在牢固可靠的位置,系紧系牢。解安全带时要做二次确认,防止解错。 7、作业过程中,所使用的扳手等工具要用绳子拴好,套在手腕上,严防落入井筒。 8、施工前对各地点信号及对讲机进行检查,有问题必须及时解决或更换,待确认无误后方可施工。 9、施工时施工人员发送信号要正确、清楚。提升机司机要严格执行“一人操作、一个监护”制度,听清信号,谨慎操作。 10、下放线人员要根据下降速度适当放线,严禁光缆垂度过大和没有垂度。 11、施工前要制定罐笼上的施工负责人和井口的施工负责人,并由施工负责人拿对讲机,并确保只有施工负责人发出的指令才可以进行开车,提升时确保提升机运行速度控制在0.3m/s。。 12、在得到开始施工命令后,由井口施工负责人向副井绞车房发送信号,绞车缓慢运行,罐笼进入井筒后,由罐笼上的施工负责人与井口施工负责人用对讲机联系,井口负责人直接向绞车房发送信号,井口不再发送信号。 13、在东轨大巷和上仓斜巷施工时,严禁无极绳绞车进行提升 和皮带运输,施工人员在登高挂光缆时要将安全带系于可靠处,并安排一名施工人员进行监护。 14、在铺设光缆时要保护好光缆,以防在施工时将光缆表皮挂出破口。 光缆铺设简易图 铺设光缆时请用标签注明光缆的走向
|
- 上一篇:薄煤层液压支架的结构组成及安装使用注意事项
- 下一篇:煤矿电机车充电工岗位责任制
