新煤网移动版

主页 > 技术资料 > 科技论文

邻空动压回采巷道围岩稳定性控制技术研究

★ 煤矿安全 ★

邻空动压回采巷道围岩稳定性控制技术研究

陈志维1,赵吉文1,秦文军1,张彦董2

(1.国家能源集团宁夏煤业有限责任公司,宁夏回族自治区银川市,750408;2.中国矿业大学矿业工程学院,江苏省徐州市,221116)

摘 要 针对小纪汗煤矿11213工作面剩余段回采中邻空巷道动压显现强烈、围岩难以支护的难题,研究了邻空综采工作面采场矿压分布规律,通过分析相似矿井动压巷道治理案例,提出了支承压力叠加区概念及动压巷道“卸-支”围岩控制体系。该体系的关键技术主要包括提前释放动压区集中应力的钻孔卸压技术、加固巷道顶板的高预紧力桁架锚索支护技术和特殊地段的补强加固措施等。结合小纪汗煤矿已有支护经验和具体采矿地质条件,设计了11213综采面回采巷道动压防控支护方案,为邻空动压巷道围岩稳定及11213工作面剩余煤体的安全回采提供保障。

关键词 邻空动压巷道;矿压分布规律;围岩稳定性;支承压力叠加区

中图分类号 TD32

文献标志码 A

移动扫码阅读

引用格式:陈志维,赵吉文,秦文军,等.邻空动压回采巷道围岩稳定性控制技术研究[J].中国煤炭,2022,48(11)∶20-26. DOI:10.19880/j.cnki.ccm.2022.11.004

CHEN Zhiwei, ZHAO Jiwen, QIN Wenjun, et al. Study on surrounding rock stability control technology for gob-side dynamic pressure mining roadway [J].China Coal,2022,48(11)∶20-26. DOI:10.19880/j.cnki.ccm.2022.11.004

作者简介:陈志维(1991-),男,宁夏固原人,硕士研究生,工程师,主要从事充填采煤、岩层控制方面的研究。E-mail:czw_lucky@163.com

Study on surrounding rock stability control technology for gob-side dynamic pressure mining roadway

CHEN Zhiwei1, ZHAO Jiwen1, QIN Wenjun1, ZHANG Yandong2

(1. China Energy Ningxia Coal Industry Co., Ltd., Yinchuan, Ningxia 750408, China;2. School of Mines, China University of Mining and Technology, Xuzhou, Jiangsu 221116, China)

Abstract In view of the strong dynamic pressure behavior and difficult surrounding rock support of gob-side roadway of residual section of 11213 working face of Xiaojihan Coal Mine, the distribution law of mine pressure in gob-side fully mechanized mining face is studied, and on the basis of the analysis of dynamic pressure-roadway treatment of similar mine, the concept of abutment pressure superposition area and the "unloading-supporting" surrounding rock control system of dynamic pressure roadway are proposed. The key technologies of the system mainly include drilling pressure relief technology for stress concentration early-release at dynamic pressure zone, high pre-tension truss anchor cable support technology for reinforcing roadway roof and the reinforcement measures for special sections. Combined with the existing mine supporting experience and specific mining geological conditions, the dynamic pressure prevention and control support scheme of the mining roadway in 11213 fully mechanized face is designed to ensure the stability of the surrounding rock of the gob-side dynamic pressure roadway and the safe mining of the residual coal in 11213 working face.

Key words gob-side dynamic pressure roadway; mine pressure distribution law; stability of surrounding rock; abutment pressure superposition area

随着煤矿机械化开采技术的快速发展,工作面回采速度也随之加快,在矿井工作面接替紧张的情况下,便出现了上一工作面采动影响尚未完全稳定即刻回采相邻工作面,回采巷道将受上一工作面采空区高残余支承压力和本工作面超前支承压力的双重叠加作用[1-3],即呈现邻空动压状态,从而引起巷道顶板变形剧烈、煤柱炸帮和严重底鼓等异常动压显现,甚至诱发冲击矿压、顶板垮落等灾害事故。以小纪汗煤矿11213工作面剩余段回收为工程背景,在分析邻空综采工作面回采期间矿压分布特征及借鉴相似矿井动压巷道[4-5]治理措施的基础上,阐述了支承压力叠加区概念及动压巷道“卸-支”围岩控制体系,并依据工程地质条件设计了具体防控支护方案。

1 工程概况

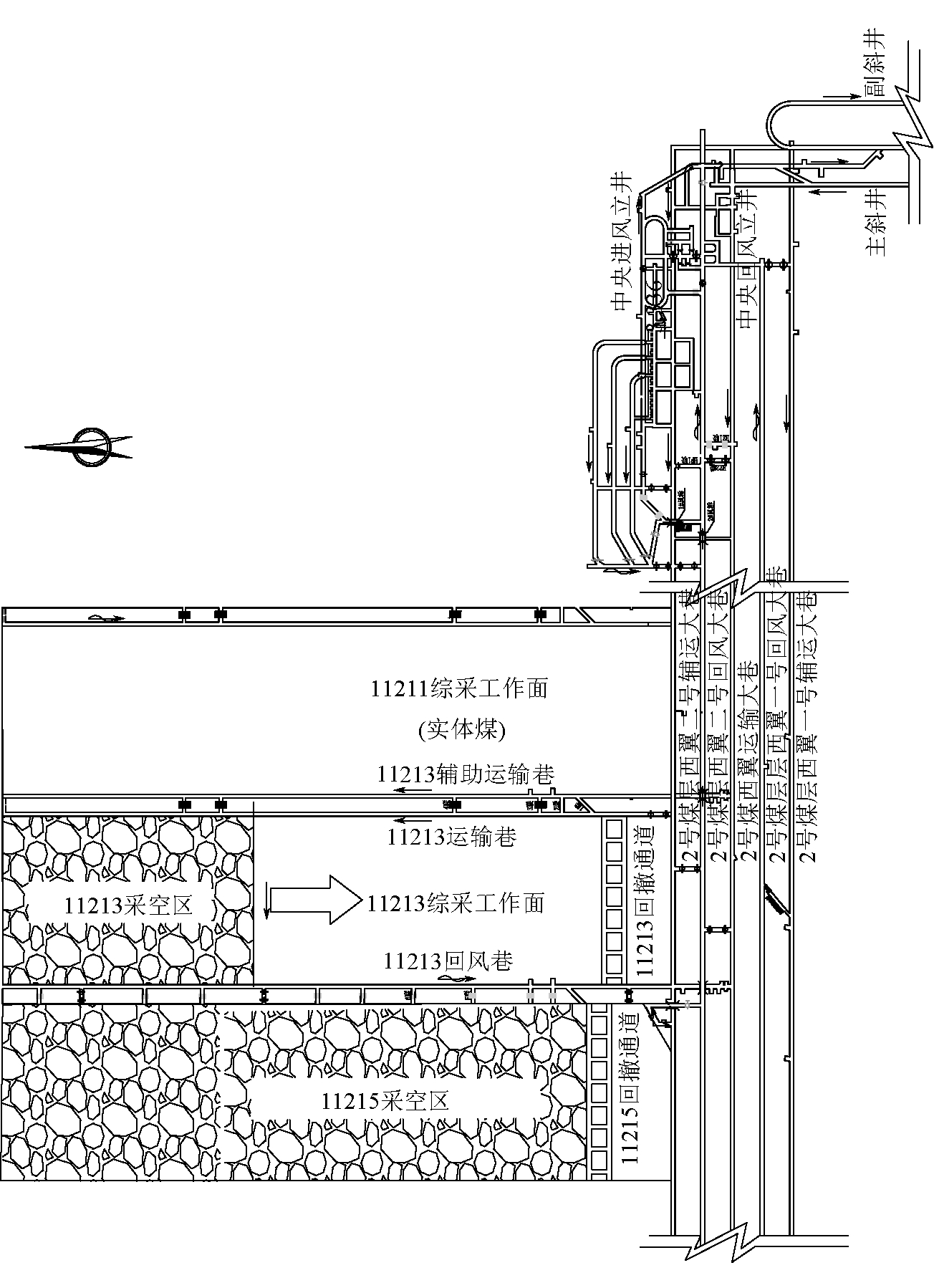
小纪汗煤矿位于榆林市榆阳区,矿井采用斜井开拓、盘区条带式开采。目前已装备2套综采工作面、3套连续采煤机掘进工作面,其中,11213综采工作面布置如图1所示。

图1 11213综采工作面布置

矿井工作面原接替顺序为11213综采工作面回采结束后再回采相邻11215工作面。11213工作面原设计推进长度为3 625 m,采区平均煤层厚度4.70 m,工作面采用ZY12000/28/58型液压支架。在11213工作面推进到距终采线1 085 m处时,煤层平均厚度变为3.31 m,而ZY12000/28/58型液压支架三机配套回采合理高度最低是3.60 m,不能达到回采要求。小纪汗煤矿研究决定停止11213工作面,转采11215工作面。目前,11215工作面已加采完毕,需对11213工作面剩余段进行回采。由于两个工作面相邻,且11215工作面采空区稳定时间短(3个月),11213工作面回风巷同时承受11215工作面采空区残余侧向支承压力和11213工作面超前支承压力的双重作用,处于邻空动压状态,巷道因受压过大而变形严重。因此,如何有效控制邻空动压巷道围岩的稳定性已成为安全回采11213工作面剩余段亟需解决的技术难题。

11213工作面位于2号煤层11盘区,东邻11211工作面,西邻11215工作面,南邻5条大巷。工作面长279.5 m,剩余段推进长度1 085 m。11213工作面所采2号煤层属复杂结构煤层,煤层倾角0°~1.0 °,平均倾角0.7 °,工作面剩余段煤层厚度2.78~4.00 m,煤层平均厚度3.31 m,煤层基本顶为中-细粒长石砂岩,厚度7.66~18.67 m,灰色、块状、水平层理;直接顶为粉砂质泥岩,厚度0~5.00 m,灰色、中厚层、泥质胶结、水平层理;直接底为粉砂质泥岩,厚度0.18~4.21 m,灰色、遇水易软化、波状层理。

2 邻空动压巷道治理机理

2.1 采动矿压分布规律

2.1.1 采动引起的周围支承压力

煤层开采打破了采场原岩应力场的原始平衡状态,使得采场周围应力重新分布。在综采工作面前方形成随工作面推进向前推移的超前支承压力区,工作面侧向形成应力数值基本不变的侧向固定支承压力区;工作面推过一定距离后,采空区上覆岩层活动将趋于稳定,在工作面后方形成数值较小的采空区残余支承压力区。其中侧向固定支承压力影响范围15~30 m,超前支承压力峰值位置距煤壁5~10 m,相当于2.0~3.5倍的回采高度[1]。工作面周围支承应力分布如图2所示。

1-工作面前方超前压力;2-工作面侧向支承压力;3-工作面后方支承压力

图2 采煤工作面周围应力重新分布

2.1.2 支承压力叠加区

由采动引起的采场周围支承压力的分布特征可知,随着回采工作面的向前推移,在工作面煤壁前方形成超前支承应力,而相邻采空区由于稳定期短,仍有较高的残余支承压力,此时存在既承受回采工作面超前支承压力和相邻采空区残余支承压力双重影响的区域称为支承压力叠加区[5]。支承压力叠加区示意如图3所示,图中ABCD区域为支承压力叠加区。依据回采引起的支承应力分布规律,研究得出支承压力叠加区以下特点:叠加支承应力最大值在C点处,此处应力增高系数可达5~7;沿CB、CA及CD叠加应力逐渐减小;C点位于沿推进方向距回采工作面煤壁4~8 m,沿垂直推进方向距邻近采空区15~30 m,即叠加支承应力最高点大致在回风巷两侧各5 m范围内。

图3 支承压力叠加区示意

2.2 “卸-支”围岩控制体系

据统计,动压巷道占煤矿巷道80%以上,并且每年新掘1万km以上。该类巷道周围应力集中系数高巷道变形破坏严重维护难度大,导致工作面推进速度慢、支护成本高、巷道回采期间返修次数多,严重制约矿井采掘衔接和经济效益。为采取有效措施治理邻空动压巷道变形,经查阅文献对全国受动压困扰的部分矿井进行调查研究,并对上述矿井邻空动压巷道治理经验进行了总结分析,研究提出“卸-支”围岩控制体系。具体包括巷道围岩卸压技术、高预紧力桁架锚索支护和特殊地段补强加固。

2.2.1 卸压支护技术

卸压支护技术就是通过钻孔卸压、钻孔松动爆破卸压、开槽(缝)卸压、开掘卸压巷卸压等手段和方法创造围岩能量释放空间,降低积聚在围岩中的应变能,同时还可实现巷道周边的高应力向围岩深部转移,有效降低巷道周围煤岩体应力集中。卸压支护技术方法较多,其中钻孔卸压和钻孔松动爆破卸压是两种常规卸压手段[6-9]。两种卸压方法的优缺点对比见表1。

表1 巷道围岩卸压方法分析对比

卸压方法优点缺点钻孔卸压施工量小、方便;施工速度较快;卸压效果好,灵活可靠,压力愈高,卸压效果愈好;可用于薄煤层;卸压后应力恢复较爆破卸压慢卸压效果慢,实施解危时,对施工人员的人身安全存在威胁钻孔松动爆破卸压煤体迅速产生大量裂隙,卸压效果快;应用于迅速、临时卸压爆破卸压应用范围有限;容易诱发冲击;存在安全隐患,易造成残炮、瞎炮;卸压后压力恢复较快

2.2.2 高预紧力桁架锚索支护技术

高预紧力桁架锚索支护[10-13]是以巷道覆岩两肩窝深部岩体为锚索锚固点,采用专用张拉机具通过专用连接器将倾斜的高强度预应力钢绞线锁紧,使之对巷道顶板同时产生垂直和水平两方向上的挤压应力,实现对顶板浅部围岩的兜护和对上覆岩层整体性的加固。该支护主要由高强度钢绞线、锁具、专用联接器和锚固剂等组成,实物如图4所示。

图4 桁架锚索支护组成部分实物

与垂直布置的单个锚索形成的“圆锥型”受力结构(对周围岩体只产生垂直应力作用)相比,桁架锚索支护在巷道截面上形成“凹槽型”支护结构,对顶板产生三向压力,使围岩更为稳定。桁架锚索支护顶板岩体受力状态如图5所示。

图5 桁架锚索支护顶板岩体受力状态

3 邻空动压巷道稳定性控制措施

3.1 钻孔卸压技术

基于钻孔卸压和钻孔松动爆破卸压的优缺点,采用钻孔卸压技术预先处理11213工作面的支承压力叠加区。通过统计分析、数值模拟和理论计算等方法确定了11213回风巷采用钻孔直径100 mm、钻孔间距1 000 mm和钻孔深度8 m的卸压方案。钻孔布置如图6所示。

图6 卸压钻孔布置

11213综采工作面剩余段回风巷为原11213综采工作面运输巷,巷道断面为5.5 m×3.7 m(宽×高)的矩形断面。11213回风巷支护布置如图7所示,图中红色为补强支护。

图7 11213回风巷支护断面布置

(1)巷道顶板采用高预紧力桁架锚索支护技术。锚索采用Φ17.8 mm×6 000 mm高强度低松弛钢绞线,排距以1 800 mm和2 700 mm交替布置,每2.5 m布置1组,每组2根,钻孔倾斜角度与顶板垂线的夹角15°,锚索锚固力不小于200 kN,预紧力不小于180 kN。

(2)煤柱帮采用锚杆+锚索+钢带联合支护。距巷道顶板500、1 500 mm处补打锚索,距顶板2 800 mm处补打锚杆,排距均为1 500 mm,其中锚索采用Φ17.8 mm×6 000 mm高强度低松弛钢绞线,锚杆采用Φ16 mm×1 800 mm圆钢锚杆,采用BHW-280-3.00型、长度为2.8 m的钢带,每根钢带上施工2根锚索+1根锚杆。

(3)回采帮补打3根Φ22 mm×2 400 mm全螺纹玻璃钢复合材料锚杆,矿用阻燃塑料网片联合支护。玻璃钢锚杆间排距为1 000 mm×1 500 mm。

3.3 特殊地段补强加固

3.3.1 端头支护

端头区控制现多采用端头液压支架与单体液压支柱超前支护联合支护方式。考虑到11213工作面端头应力集中程度较高,可适当提高端尾支架的初撑力,同时根据现场实际及时调整支架支护强度;延长回风巷单体液压支柱超前支护距离,由30 m延伸至80 m,并用安全带连接相邻单体支柱手把防止支柱倾倒。单体液压支柱超前支护如图8所示。

3.3.2 倒车硐或联巷

在过倒车硐硐口或联巷口期间在联巷口增加单体支护,增加单体支护的每个联巷口不得小于4根,以保证支护质量,如图8所示。联巷口的单体支护不得提前回撤,只有端头支架的底座与单体对齐后方才可回撤。

图8 单体液压支柱超前支护示意

3.3.3 水仓

由于水仓与巷道棱角处应力高度集中,同时水仓周围煤柱及底板长期浸水软化,导致煤体及岩体强度降低,故工作面过水仓时巷道围岩极易出现失稳,通常在水仓内支设单体支柱补强支护。但水仓底板需起底1.0~1.2 m,导致单体支柱不接顶或接顶不充分,需在水仓顶板施工锚吊梁支护,在工字钢下方支设单体支柱。其中锚吊梁施工采用锚索+12号工字钢+木垛支护方式,水仓锚吊梁支护平面及剖面如图9所示。

图9 水仓锚吊梁支护

4 围岩变形监测分析

在11213回风巷距工作面5、10、15、20、25 m 处安设了5个“十字布桩”观测巷道表面位移变形情况,在距工作面3、8、13、18、23 m处安设了5个深度3 m顶板离层监测仪观测巷道顶板离层现象,观测点布置如图10所示。回采期间巷道顶底板移近量、两帮移近量的实测数据如图11所示,由图11可知,巷道顶底板移近量及两帮移近量在距工作面5 m处,分别为226、248 mm。距工作面距离越远,巷道顶底板移近量及两帮移近量越小,当距工作面的距离超过30 m后,顶底板移近量趋于46 mm,两帮移近量趋于62 mm。实测结果表明,在工作面回采期间采用钻孔卸压技术配合高预紧力桁架锚索支护将巷道围岩变形控制在允许范围内,保证了巷道的正常使用。

图10 巷道变形测点布置

图11 回采期间巷道围岩变形实测

对11213工作面回风巷5个顶板离层仪所采集的数据进行分析,5个测点顶板离层量均较小,最大值分别为15.0、6.0、23.0、12.0、8.5 mm,说明巷道顶板在工作面回采期间支护效果较好,巷道安全性得到了保障。

5 结论

(1)针对小纪汗煤矿11213工作面剩余段回采中邻空巷道动压显现强烈、围岩难以支护的难题,提出了支承压力叠加区概念及动压巷道“卸-支”围岩控制体系。该体系的关键技术主要包括提前释放动压区集中应力的钻孔卸压技术、加固巷道顶板的高预紧力桁架锚索支护技术和特殊地段的补强加固措施等。

(2)结合小纪汗煤矿已有支护经验和具体采矿地质条件,设计了11213综采面回采巷道动压防控支护方案,为邻空动压巷道围岩稳定及11213工作面剩余煤体的安全回采提供了保障。

(3)通过监测结果可知,顶底板移近量最大达到226 mm,两帮移近量最大达到248 mm,在巷道允许变形范围内,工作面回采期间采用钻孔卸压技术配合高预紧力桁架锚索支护有效控制了巷道围岩变形,现场应用效果良好。

参考文献:

[1] 钱鸣高,石平五. 矿山压力与岩层控制[M].徐州:中国矿业大学出版社, 2003.

[2] 许磊,柏建彪,王襄雨,等. 煤柱支承压力影响下巷道围岩控制技术[J].煤矿安全,2011,42(4):51-53.

[3] 浦海,缪协兴. 采动覆岩中关键层运动对围岩支承压力分布的影响[J].岩石力学与工程学报,2002(S2):2366-2369.

[4] 章才光. 晋华宫矿大采高工作面邻空、动压巷道控制技术[J].山西煤炭,2014,34(9):51-53.

[5] 孟祥斌. 晋华宫矿大采高邻空巷道围岩控制技术研究[D].阜新:辽宁工程技术大学,2014.

[6] 王东. 卸压孔与小孔径爆破卸压效果应用实践[A].全国煤矿千米深井开采技术[C].中国煤炭工业协会,2013:4.

[7] 刘宏军. 双侧采空孤岛工作面钻孔卸压技术及效果研究[J].煤炭工程,2016,48(4):58-61.

[8] 孟宪义,程东全,勾攀峰,等.“三软”煤层回采巷道钻孔卸压参数研究[J].河南理工大学学报(自然科学版),2011,30(5):529-533.

[9] 兰永伟. 钻孔卸压防治煤矿冲击地压的研究[D].阜新:辽宁工程技术大学,2005.

[10] 刘银志,贾明魁. 高应力破碎带松软岩层大断面巷道支护技术研究[J].建井技术,2003,(1):23-26.

[11] 卢全体. 高应力软岩煤巷钻孔卸压支护技术研究[D].徐州:中国矿业大学,2015.

[12] 郑贺,王猛,徐少辉. 深部巷道围岩钻孔卸压与围岩控制技术研究[J].矿业安全与环保,2014,41(5):51-55.

[13] 殷帅峰,蔡卫,何富连,等. 高预紧力桁架锚索与单体锚索平行布置支护原理及应用[J].中国矿业大学学报,2014,43(5):823-830.

(责任编辑 张艳华)

(责任编辑:admin)